沧州瑞发中兴仪器设备有限公司 官网---养护箱,钻孔取芯机,混凝土搅拌机,低温试验箱,电动击实仪,软化点,针入度

热门搜索: 砼混凝土仪器 水泥试验仪器 砂浆试验仪器 泥浆试验仪器 土工试验仪器  

沧州瑞发中兴仪器设备有限公司

手机:13315739608
电话:400-0505-826
QQ:13315739608
网址:www.ruifa17.com
砼混凝土仪器 您现在的位置:首页 - 砼混凝土仪器

混凝土抗弯拉弹性模量试验装置厂家经销商
时间:2014-10-04   点击:(1267)


混凝土抗弯拉弹性模量试验装置

公路工程水泥及水泥混凝土试验规程(JTG E30-2005)

本方法规定了测定水泥混凝土抗弯拉弹性模量的方法和步骤。抗弯拉弹性模量是以

1/2抗弯拉强度时的加荷模量为准。本方法适用于各类水泥混凝土棱柱小梁试件。

1 引用标准:

   GB/T 2611—1992《试验机通用技术要求》

    GB/T 3722—1992《液压式压力试验机》

    JB/T 54251—1994《杠杆千分表产品质量分等》

    T 0551—2005《水泥混凝土试件制作与硬化水泥混凝土现场取样方法》

    T 0558—2005《水泥}昆凝土抗弯拉强度试验》

2 仪器设备   

(1)压力机、抗弯拉试验装置:仪器设备应符合T 0558的规定。   

(2)千分表:一个。分度值为0.001mm,0级或l级。   

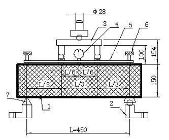
(3)千分表架:一个。图T0559—1为金属刚性框架,正中为千分表插座,两端有三个圆头长螺杆,可以调整高度。   

(4)毛玻璃片(每片约1.0cm2)、502胶水、平l:3刮刀、丁字尺、直尺、钢卷尺和铅笔等。

3 试件制备   

3.1 试件尺寸符合T 0551中表T0551—1的规定,同时在试件长向中部1/3区段内表面不得有直径超过5mm深度超过2mm的孔洞。

3.2 每组6根同龄期同条件制作的试件,3根用于测定抗弯拉强度,3根则用作抗弯拉弹性模量试验。

4 试验步骤 

4.1 至试验龄期时,自养护室取出试件,用湿布覆盖,避免其湿度变化。清除试件表面污垢,修平与装置接触的试件部分(对抗弯拉强度试件即可进行试验)。在试件上下面(即成型时两侧面)划出中线和装置位置线,在千分表架共四个脚点处,用干毛巾先擦干水分,再用502胶水粘牢小玻璃片,量出试件中部的宽度和高度,精确至1mm。 

4.2 将试件安放在支座上,使成型时的侧面朝上,千分表架放在试件上,压头及支座线垂直于试件中线且无偏心加载情况,而后缓缓加上约1kN压力,停机检查支座等各接缝处有无空隙(必要时需加金属薄垫片),应确保试件不扭动,而后安装千分表,其触点及表架触点稳立在小玻璃片上,如图T0559—2。 

4.3 取抗弯拉极限荷载平均值的l/2 为抗弯拉弹性模量试验的荷载标准(即F0.5) ,进行5次加卸荷载循环,由lkN起,以0.15kN/s~0.25kN/s的速度加荷,至3kN刻度处停机(设为F0),保持约30s(在此段加荷时问中,千分表指针应能起动,否则应提高F0至4kN等),记下千分表读数△o,而后继续加至F0.5,保持约30s,记下千分表读数△0.5;再以同样速度卸荷至lkN,保持约30s,为第一次循环,如图T0559-3。

 4.4 同第一次循环,共进行五次循环,取第五次循环的挠度值为准。如第五次与第四次循环挠度值相差大于时,须进行第六次循环,直到两次相邻循环挠度值之差符合上述要求为止,取最后一次挠度值为准。 4.5 当最后一次循环完毕,检查各读数无误后,立即去掉千分表,继续加荷直至试件折断,记下循环后抗弯拉强度 ,观察断裂面形状和位置。如断面在三分点外侧,则此根试件结果无效;如有两根试件结果无效,则该组试验无效。

5 试验结果

 5.1 混凝土抗弯拉弹性模量按简支梁在三分点各加荷载等的跨中挠度公式反算

求得:

                                (T0559-1)

式中:    ——混凝土抗弯拉弹性模量(MPa);

    、 ——终荷载及初荷载(N);

    、 ——对应及的千分表读数(mm);

           ——试件支座间距离( =450mm);

           ——试件断面转动惯量 (mm4)。

 5.2 以3个试件测值的算术平均值为测定值。3个试件中最大值或最小值中如有一

个与中间值之差超过中间值的15%,则把最大值和最小值舍去,以中间值作为试件的抗

弯拉强度。如有两个测值与中间值的差值均超过中间值的15%时,则该组试验结果无

效。    

3个试件中如有一个断裂面位于加荷点外侧,则混凝土抗弯拉强度按另外两个试件

的试验结果计算。如果这两个测值的差值不大于这两个测值中较小值的15%,则以两个

测值的平均值为测试结果,否则结果无效。

    如果有两根试件均出现断裂面位于加荷点外侧,则该组结果无效。

    注:断面位置在试件断块短边一侧的底面中轴线上量得。

结果计算精确至100MPa。

6 试验报告

试验报告应包括以下内容:

(1)要求检测的项目名称、执行标准;

(2)原材料的品种、规格和产地;

(3)试验日期及时间;

(4)仪器设备的名称、型号及编号;

(5)环境温度和湿度;

(6)抗弯拉模量;

(7)断裂位置

(8)要说明的其它内容。

条文说明

    关于混凝土抗弯拉模量试验,观有的各种试验方法中都没有相近的方法。本方法是沿用JTJ 053—

94中的老方法,该方法是中国公路学会道路工程学会水泥混凝土路面学组委员会于1991年1月讨论

确定的。混凝土抗弯拉模量试验和计算采用抗弯拉极限荷载平均值的l/2为抗弯拉模量试验的标准

荷载,并经反复加荷变形稳定后的割线模量。常见水泥混凝土抗弯拉模量见表T0559—1。

表T0559.1水泥混凝土抗弯拉模量

 

水泥混凝土抗弯拉强度(MPa)

4.0~4.5

4.5~5.5

水泥混凝土抗弯拉模量(MPa)

27 000~31 000

28 000~35 000

 


上一篇:立式钢筋弯曲试验机型号厂家最新报价
下一篇:手持式应变仪 混凝土用手持应变仪厂家最新价格